氧化鋅避雷器特性測試儀是由鼎升電力自主加工生產,如果您有氧化鋅避雷器特性測試儀等相關方面技術問題,請咨詢鼎升電力技術部,同時,我們可根據您對氧化鋅避雷器特性測試儀的功能需求,定制開發,聯系電話: 027-87875698
氧化鋅避雷器在電網系統中應用廣泛,具有良好保護性能。避雷器在額定電壓下,相當于絕緣體,不會有任何的動作產生。當出現危機或者高電壓的情況下,避雷器就會產生作用,將電流導入大地,有效的保護電力設備使電力系統正常工作。下面,我們講一下氧化性避雷器的測試方法及作用。
以鼎升電力精心研發的DHYB-H氧化鋅避雷器特性測試儀為例,講解如何測量判斷氧化鋅避雷器的性能

本方法需配可調交流高壓電源,電壓信號輸入接到試驗變壓器的測量儀表端,氧化鋅避雷器一端接高壓,另一端經一保護器接地,與儀器的地和高壓電源地在聯接在一起。交流電流信號輸入端接到避雷器的下端和地。

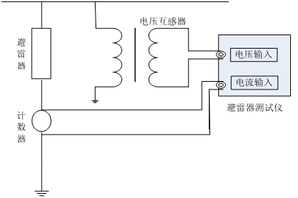
在線測量時電壓信號輸入端接到與被測避雷器位于同相PT的二次測,電流信號輸入端接到避雷器的計數器兩端,儀器的接地端接至計數器的下端并與地相聯。根據現場的要求,參照上述接線方式正確聯線。
判斷氧化鋅避雷器閥片是否發生老化或內部受潮、發生熱擊穿情況。通常觀察正常運行流過氧化鋅閥片的泄漏電流的變化,即觀察阻性是否增大作為判斷依據。
2239963269