圖2 本方法需配可調交流高壓電源,電壓信號輸入接到試驗變壓器的測量儀表端,氧化鋅避雷器一端接高壓,另一端經一保護器接地,與氧化鋅避雷器特性測試儀的地和高壓電源地在聯接在一起。交流電流信號輸入端接到避雷器的下端和地。
升壓值 ≤ 10KV/1.5 ≥ 35KV/
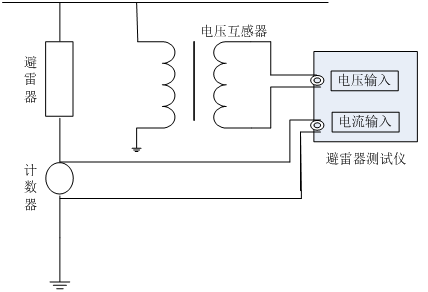
圖3 在線測量時電壓信號輸入端接到與被測避雷器位于同相PT的二次測,電流信號輸入端接到避雷器的計數器兩端,氧化鋅避雷器特性測試儀的接地端接至計數器的下端并與地相聯。
根據現場的要求參照上述接線方式正確連線
1.接好聯線和儀器電源,打開電源,屏幕上顯示如下圖4所示:
圖4 主菜單 2.點擊系統設定菜單,出現下圖5所示菜單:
圖5 系統設定菜單 在此菜單下,可以設定變比值和補償角。
數字的輸入為:- 1 2 3 4 5 6 7 8 9 0 . 循環. 變比的輸入不能有負數, 補償角的輸入只能笫一位數選擇負號, 其余的輸入為錯誤
的輸入. 數據中間只能用一個小數點.
↑:循環數字。↓:向右移動位。數字輸完按返回即保存。
*注意變比值的正確算法:
試驗變壓器變比的確定方法:這里的變比應為高
壓繞組與測量儀表繞組的匝數比或電壓比。例如交流輸出額定電壓為50KV的試驗變壓器,一般測量儀表繞組的額定電壓為100V,所以變比為50KV/100V=500。在線變比的確定方
法:以110KV避雷器為例,其變比為(110KV/ )/(100V/ )=1100。
*輸入補償角的算法:
在補償角為0時, 先測出A相和C相的角度φ{φA和φC},然后用{φC-φA}/2=補償角
φA為正φC為負.
3.點擊數據測量菜單,出現下圖6所示菜單:{點擊數據測量菜單等計算機采樣完成即顯示數據,時間大約四十秒。轉換菜單時,按鍵時間要長點等一個采樣周期完成。}
圖6數據測試主菜單 補償角:已存儲的數據可修改補償角度,但修改值只影響當前顯示/打印數據,不能存儲。
變比:PT或試驗變壓器變比,顯示試驗電壓U為輸入參考電壓Uref與K乘積。由于K并不影響角度或電流量測量,也可以設置為1直接顯示U1。應注意當沒有U1輸入時,不能得到正確的測量結果。已存儲的數據可修改電壓變比,但修改值只影響當前
顯示/打印數據,不能存儲。
相位差:基波電流超前基波電壓的相位差,其中包含補償角度。可由角度直接評價MOA性能,有相間干擾時要扣除干擾角度再評價。
圖7 數據查詢主菜單 4.點擊數據查詢菜單,出現下圖7所示菜單:
圖7 數據查詢主菜單
5. 打印輸出
如需打印直接按屏幕提示操作,為了方便用戶對測試數據進進行分析、保存,氧化鋅避雷器特性測試儀將100組的試驗數據進行存儲,任由用戶選擇打印。(測量完畢后,用戶根據自己的需要對數據進行儲存。)